Datasheet LTC3728 (Analog Devices) - 10

FabricanteAnalog Devices
DescripciónDual, 550kHz, 2-Phase Synchronous Step-Down Switching Regulator
Páginas / Página36 / 10 — FUNCTIONAL DIAGRAM. Figure 2
Formato / tamaño de archivoPDF / 1.7 Mb
Idioma del documentoInglés

FUNCTIONAL DIAGRAM. Figure 2

FUNCTIONAL DIAGRAM Figure 2

Línea de modelo para esta hoja de datos

Versión de texto del documento

LTC3728
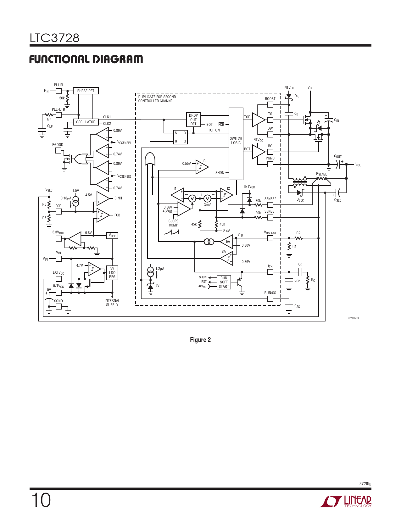
FUNCTIONAL DIAGRAM
PLLIN INTVCC VIN FIN PHASE DET D DUPLICATE FOR SECOND B 50k BOOST CONTROLLER CHANNEL PLLFLTR TG CB DROP + CLK1 TOP RLP OUT CIN OSCILLATOR D CLK2 1 DET C BOT FCB LP SW – 0.86V TOP ON S Q + SWITCH INTVCC V R Q OSENSE1 LOGIC PGOOD BG – BOT + 0.74V C PGND OUT B + – 0.86V 0.55V + VOUT + – SHDN RSENSE VOSENSE2 – INTV + CC V 0.74V I1 I2 SEC 1.5V + – 4.5V – – + + – + 0.18μA BINH – + SENSE+ D 30k SEC C + SEC R6 FCB 3mV 0.86V + 4(VFB) SENSE– 30k FCB R5 – SLOPE COMP 45k 45k 3.3V 2.4V OUT 0.8V VOSENSE R2 + V V REF FB – – EA + 0.80V R1 VIN OV + VIN – 0.86V 4.7V + C I C 5V 1.2 TH μA EXTV – CC LDO REG SHDN RUN C R RST SOFT C2 C INTVCC 6V 4(VFB) START 5V + RUN/SS SGND INTERNAL SUPPLY CSS 3728 FD/F02
Figure 2
3728fg 10