Datasheet BISS0001 - 4

DescripciónMicro Power PIR Motion Detector IC
Páginas / Página4 / 4 — R10
Formato / tamaño de archivoPDF / 280 Kb
Idioma del documentoInglés

R10

R10

Línea de modelo para esta hoja de datos

Versión de texto del documento

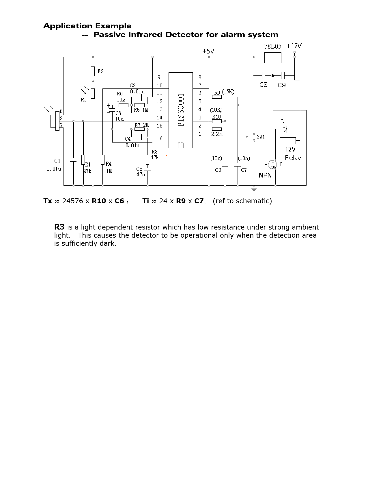
Application Example -- Passive Infrared Detector for alarm system
Tx
≈ 24576 x
R10
x
C6

Ti
≈ 24 x
R9
x
C7
。 (ref to schematic)
R3
is a light dependent resistor which has low resistance under strong ambient light. This causes the detector to be operational only when the detection area is sufficiently dark. Document Outline High Performance PIR Motion Detector IC Symbol A Retrigerrable waveform(NOTE : VH=0.7Vdd, VL=0.3Vdd) Non-retriggerable waveform(NOTE : VH=0.7Vdd, VL=0.3Vdd)